

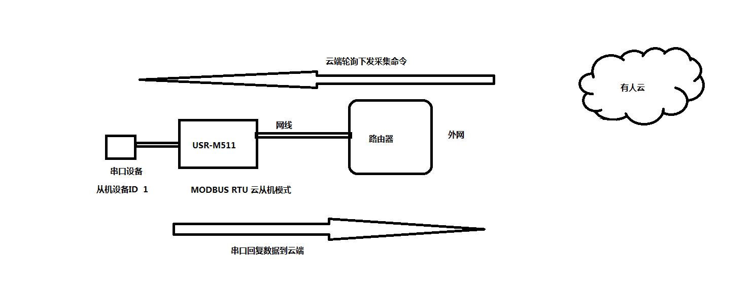
連接框圖
modbus網關USR-M511使用直流電源適配器12V供電。
用USB-RS232串口線接電腦和USR-M511 232串口。
撥碼開關都朝下是使用232串口。
M511網口用網線連接電腦網口,電腦IP和USR-M511的IP設置同一網段。
USR-M511網口用網線連接電腦網口,電腦IP和USR-M511的IP設置同一網段。USR-M511默認IP是192.168.0.7。因此電腦設置靜態IP,192.168.0.201,子網掩碼 255.255.255.0,網關192.168.0.1。
1、修改IP獲取方式DHCP:
方法一:用USB-RS232串口接M511和電腦,電腦下載串口助手,用串口AT指令AT+WANN設置DHCP。

方法二:用M511設置軟件搜索USR-M511的IP,192.168.0.7,USR-M511用設置軟件設置DHCP,動態獲取IP。

2、連接路由器搜索IP:
M511網口用網線接路由器,電腦也連接同一個路由器。用M4設置軟件搜索USR-M511的IP 192.168.12.125
3、登錄M511內置網頁:
在瀏覽器輸入M511的IP,可以登錄M511的內置網頁。



1、登錄有人云網址注冊賬號
2、添加USR-M511設備,設置通訊密碼,舉例00001234

3、設備模板選擇MODBUS RTU


4、添加從機,從機ID號1

5、添加數據模板,寄存器地址1


工作方式選擇MODBUS RTU從機
使能SockA的Modbus Over協議需要勾選
遠程服務器地址填云服務器地址:clouddata.usr.cn 遠程端口填15000端口
ID范圍1
注冊包類型選擇透傳云
設備ID,填寫有人云添加的USR-M511的設備ID
通訊密碼,填寫有人云添加的USR-M511設置的通訊密碼
設置完參數,點擊保存設置,然后重啟USR-M511


1、USR-M511網線接可以上網的路由器,M511參數設置完成,有人云設備會提示上線

2、用USB-RS232串口連接M511和電腦
電腦安裝MODBUS SLAVE軟件模擬串口MODBUS RTU設備。
設置設備ID號1,設置寄存器地址1
然后打開COM口,串口參數設置和M511串口參數一致,波特率,數據位,停止位,校驗位


3、用MODBUS SLAVE軟件改變寄存器數值,然后再有人云歷史記錄中查看數據,有人云歷史記錄有數據,證明調試正常

