

用USB-RS232串口線接電腦和USR-N668 232串口。
N668反面小蓋打開,將撥碼開關撥到232位置。
N668網口用網線連接電腦網口,電腦IP和USR-N668的IP設置同一網段。
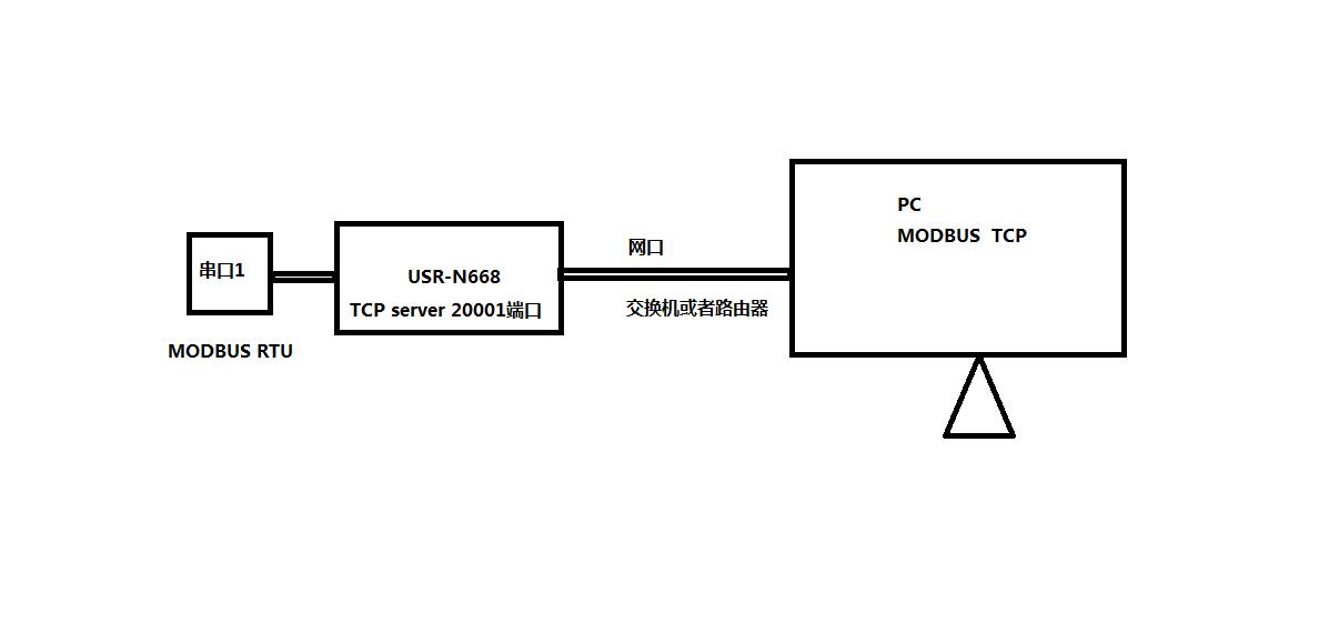
工業級八串口服務器USR-N668網口用網線連接電腦網口,電腦IP和USR-N668的IP設置同一網段。USR-N668默認IP是192.168.0.7。因此電腦設置靜態IP,192.168.0.201,子網掩碼 255.255.255.0,網關192.168.0.1。
1、修改IP獲取方式DHCP:
用N668設置軟件搜索USR-N668的IP,192.168.0.7,USR-N668用串口設置軟件設置DHCP,動態獲取IP。


2、連接路由器搜索IP:
N668網口用網線接路由器,電腦也連接同一個路由器。用N668設置軟件搜索USR-N668的IP 192.168.12.118
3、設置參數:
在瀏覽器輸入N668的IP,可以登錄N668的內置網頁。設置串口一參數工作方式TCP server 本地端口20001 開啟MODBUS TCP功能。網頁設置參數完成之后,重啟N668。



在電腦下載,并安裝打開MODBUS SLAVE和MODBUS POLL 軟件。軟件建立TCP連接,USB-RS232串口線接N668串口一和電腦,改變MODBUS SAVLE從機寄存器地址數據,對應MODBUS POLL 寄存器地址數據改變,就可以實現N668串口和網絡之間數據傳輸。


