
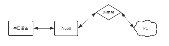
實現串口設備與上位機之間的數據透傳。

1、N668說明手冊
3、N668設置軟件
4、串口調試助手
1、將串口服務器USR-N668的串口通過串口線(或USB 轉串口線)與PC相連接,檢測硬件連接無錯誤后,接入我們配送的電源適配器,給668供電。
2、按路徑:控制面板找到“windows防火墻”和“更改適配器設置”選項,關閉防火墻并禁用與本次測試無關的網卡。并關閉電腦殺毒軟件。


3、給電腦設置靜態IP,設置成668同網段IP:192.168.0.201 。

4、打開瀏覽器,進入668的內置網頁,默認IP為:192.168.0.7,用戶名和密碼均為admin。(進不去內置網頁:清除瀏覽器所有緩存,更換其他瀏覽器進行嘗試)

5、網絡IP設置中,設置為DHCP動態IP,然后系統頁面重啟設備,參數需要重啟生效。


6、N668網線直連路由器,電腦設置為DHCP網線直連路由器,打開668設置軟件,通過網絡搜索,刷新設備列表,可以確認668此時的IP為:172.16.14.68。668的IP也可以在路由器內置網頁確認。

7、用路由器已分配的IP進入668內置網頁,串口轉網絡確認確認串口參數是115200,N,8,1。

8、串口轉網絡確認工作方式為:TCP SERVER,本地端口號為20001。
TCP CLIENT的目標IP=TCP SERVER的本地IP
TCP CLIENT的目標端口=TCP SERVER的本地端口(這個端口可以隨意設置,只要不是特殊端口或重復端口就可以)

9、打開測試軟件“USR-TCP232-Test.exe”,串口端設置,選擇已經確認的COM口(可在設備管理器確認)以及串口參數,串口波特率設置為115200,串口參數設置為None/8/1,點擊打開,打開串口。網絡端設置,協議類型選擇TCP Client模式,服務器IP地址輸入192.168.0.7,服務器端口號輸入20001,點擊連接建立TCP連接。

10、在串口和網絡之間進行數據收發測試,串口到網絡的數據流向是:PC串口->668串口->668以太網口->PC網絡;網絡到串口的數據流向是:PC網絡->668以太網口->668串口->PC串口。具體演示如下圖所示:
